Spleißplanung in Verteilmuffen und CO/POP

Verteilmuffe

Das in der Verteilermuffe ankommende Hauptkabel muss mit den Kabeln, welche die Gebäude versorgen, verspleißt werden.

Formular der Muffe

Erfassen Sie die entsprechenden LWL-Muffen. Vergeben Sie Namen und ordnen Sie Attribute zu.

LWL-Planungen_Muffe_Formular.png

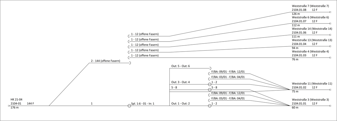
1. Ankommende und abgehende Kabel werden angezeigt. Wurden Kabel ohne Geometrie erzeugt, müssen diese im Menü "Bearbeiten" als ankommend/abgehend zugewiesen werden.
2. Alle ankommenden und offenen Fasern werden angezeigt.
3. Die Kassetten, die mit dem Menü Bearbeiten "Kassetten hinzufügen" erzeugt wurden, werden angezeigt.

LWL-Muffen können einem Schaltpunkt oder einer baulichen Anlage (Schacht/Schrank/Mast) zugeordnet werden.

Verbindungseditor

Starten Sie den Verbindungseditor im Formular der Muffe im Menü "Bearbeiten".

mceclip1.png

1. Auf der linken Seite wird das ankommende Hauptkabel gewählt und die Fasern, die verspleißt werden sollen, markiert.
2. Auf der rechten Seite wird das abgehende Hausanschlusskabel gewählt und die Fasern, die verspleißt werden sollen, markiert.
Die Auswahl der Kabel erfolgt über die Auswahlliste:

mceclip3.png

Hinweis
Über Filterfunktionen können zu allen Kabelabschnitten bestimmte Fasern zu den angezeigten Spalten gefiltert werden.

3. Die Kassetten, in denen die Spleiße abgelegt werden sollen, werden markiert. Die Anzahl von Kassetten mit den jeweiligen Spleißplätzen muss für die zu erzeugenden Spleiße ausreichend sein.

Müssen Fasern mit Splittern verbunden werden, wählen Sie die entsprechende Aktion "Splitterpfad zu Faser" und den Splitter in der Auswahlliste, falls es mehr als einen gibt, aus.
Faser des ankommenden Kabels (1) auf den Splitter-IN (2) spleißen und Spleiße in entsprechender Kassette (3) ablegen:

mceclip4.png

Fasern der abgehenden Kabel (1) auf die Splitter-OUT (2) spleißen und Spleiße in entsprechender Kassette (3) ablegen:

mceclip5.png

Spleißplan

Das Ergebnis kann beispielsweise in einem gruppierten Spleißplan dargestellt werden. Öffnen Sie diesen im Formular: Muffe/Abschluss > Menü: Übersichten/Reports > Spleißplan gruppiert:

mceclip6.png

Central Office (CO)/POP

Die im Central Office ankommenden Hauptkabel müssen mit anderen Kabeln oder mit aktiver Technik (Stecker, Technikports, …) verbunden werden. Dazu müssen LWL-Abschlüsse erfasst werden und dem Schaltpunkt, der als Central Office dient, zugewiesen werden.

Digitalisieren Sie die entsprechenden LWL-Abschlüsse und ordnen diese dem Schaltpunkt zu.

mceclip8.png

Formular des Schaltpunktes

mceclip10.png

1. Geben Sie einen Namen für den Schaltpunkt ein.
2. Der dem Schaltpunkt zugeordnete Schaltpunkttyp wird angezeigt oder kann aus der Auswahlliste gewählt werden.
3. Ordnen Sie dem Schaltpunkt die LWL-Abschlüsse aus der Grafik zu.
4. Die Anzahl der zugeordneten Knoten wird angezeigt.
5. Die Verbindungen der zugeordneten Knoten werden angezeigt.
Erzeugen Sie in den Abschlüssen Kassetten, Kupplungen und gegebenenfalls Splitter. Die Verbindungen zwischen Fasern und Kupplungen oder Splittern werden mit dem Verbindungseditor hergestellt.

Verbindungseditor

Starten Sie den Verbindungseditor im Formular des Abschlusses im Menü "Bearbeiten".

mceclip1.png

Spleißplan

Als Ergebnis kann man sich einen detaillierten Spleißplan anzeigen lassen.

mceclip13.png